NBC-500逆變式CO2氣體保護焊機 宇成便攜式氣保焊機
NBC-500逆變式CO2氣體保護焊機,便攜式氣保焊機,二氧化碳氣體保護焊機,二保焊機直供
NBC-500逆變式CO2氣體保護焊機采用了IGBT 軟開關逆變技術。工頻三相380V電源輸入整流后由IGBT逆變器變為高頻交流,經高頻變壓器降壓,高頻整流器整流,濾波后輸出適合于焊接的直流電。通過這個過程,提高了焊機的動態響應速度,減小了焊機的體積和重量。控制電路對整機進行閉環控制,使焊接電源具有良好的抗電網波動能力,焊接性能優異。
一、NBC-500逆變式CO2氣體保護焊機型號表示:

二、NBC-500逆變式CO2氣體保護焊機安裝環境
(1) 應放置在無陽光直射,防雨,濕度小,灰塵少的室內,周圍空氣濕度范圍為-10°C~+40°C。
(2)地面傾斜度應不超過15°。
(3) 焊接工位不應有風,如有應遮擋。
(4) 焊機距墻壁20cm以上,悍機間距離10cm以上。
(5) 采用水冷焊槍時,要注意防凍。
供電電壓品質
(1) 波形應為標準的正弦波,有 效值為380士10%, 頻率為50Hz/60Hz。
(2)三相電壓的不平衡度≤5%。
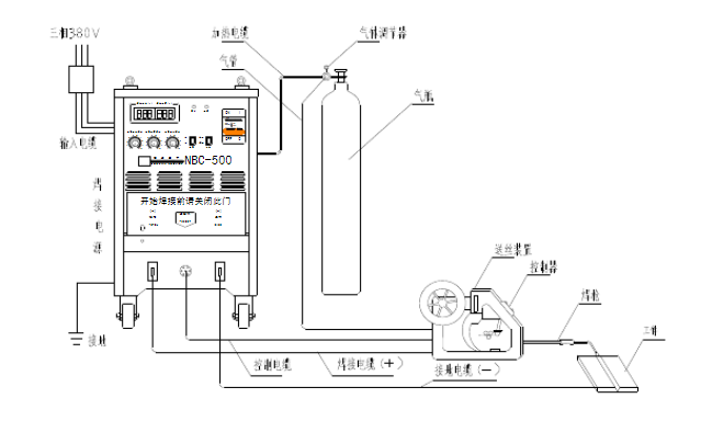
三、NBC-500逆變式CO2氣體保護焊機接線圖:

四、NBC-500逆變式CO2氣體保護焊機使用注意事項:
(1)焊接電纜與焊機接線端子的連接要緊密可靠。否則燒壞接頭,并造,成焊接過程中的電流不穩定。
(2)要避免焊接電纜和焊機接線端子的銅裸露部分與地面金屬物體接觸,防止焊機輸出短路。
(3)要避免焊接電纜和控制電纜破損,斷線。
(4)要避免焊機受撞擊變形,不要在焊機上堆放重物。
(5)要保證通風順暢。
CO2電弧焊接在造船、機車、汽車制造、石油化工、工程機械、農業機械中獲得廣泛應用。泰安宇成NBC系列氣體保護焊機為你提供。












